One of my Tek AM503 current probe amplifiers (SN B064098) suffered from DC offsets in the AC / GND / DC modes, to the extent that zeroing the GND (more formally known as “CAL DC LEVEL”) offset wouldn’t keep the other two baselines on the scope screen. Kibitizing with another AM503 owner with a different problem clued me to apply a change made in later units: replace the 1 kΩ resistor at R220 with a 470 kΩ resistor to reduce the source impedance changes between the switch positions:

For the record, R220 sits parallel to the attenuator shield above and to the right of Q230 (in the black clip-on heatsink):

The new resistor somewhat reduced the offset problem, but also dramatically increased the noise level I’d been studiously ignoring, to the point where the AM503 output was unusable:

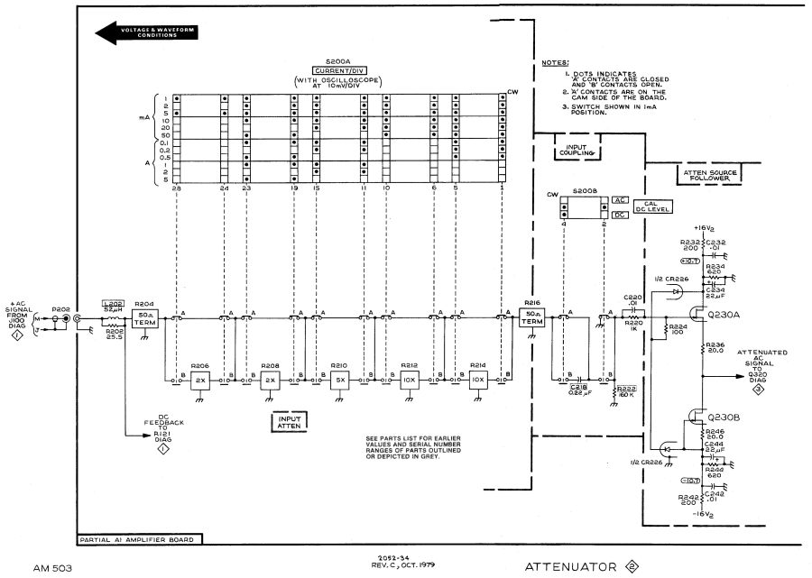
The rule of thumb is that it’s always a connector or, perhaps, a similar metallic contact in the signal path. The AM503 has a breathtakingly aggressive switched attenuator covering the 94 dB range from 1 mA/div to 50 A/div:

The switches are cam-driven bifurcated gold-plated spring fingers contacting gold-plated PCB pads under that aluminum shield:

The spring-loaded thing to the right is R206, the first 50 Ω 2× attenuator in the form of thin-film elements fired on a ceramic substrate. The two switches put C218 into the signal path in AC mode.
You (well, I) clean the fingers by very gently pulling a strip of lens cleaner moistened with isopropyl alcohol through the closed contacts:

The pale blue cylinder is the attenuator cam roller extending across the PCB behind the front-panel knob. The two switches bypass C218 in DC mode and connect R220 to ground in GND mode.
Clean gold-on-gold contacts are about as good as it gets and those things looked absolutely pristine. After wiping the contact connecting R220 to ground had no effect, it finally penetrated my thick skull that the problem wasn’t in the attenuator contacts and had to be downstream in the amplifier and filter chain.
Reseating all the cable connectors and jostling the (socketed!) semiconductors also had no effect.
Could one of the semiconductors have gone flaky after four decades?
More tomorrow. Spoiler: yup.
Comments
6 responses to “Tektronix AM503: Baseline Offset Digression”
I used to work on those scopes, and saw a mention of a contact cleaning kit for those cam switches in the manual, so I ordered one, but Tektronix had already stopped offering them, and I ended up using a similar technique myself (it was in a lab, and I think I used filter paper).
The pucker factor ran pretty high, because I could see snagging one of those tiny tips, bending the switch just a teensy bit, and having it never work quite right ever again.
If there had actually been any dirt in there, my gentle treatment probably wouldn’t have mussed its cute little hairdo in the slightest.
What are the odds one of those Zeners has turned into a Noise Emitting Diode? I guess I’ll just have to tune in tomorrow. Same Bat Channel, similar Bat Time.
I’ve experimentally determined that when I try to write up a complete lengthy project, the story starts looking a lot like work and never gets done.
Writing up one step at a time, which usually involves collecting / scanning my scattered notes (and wits), also gives me enough time to think about what I’m doing and maybe not screw up the next step quite so badly. At best, when I get a Bad Feeling™, I can look up the most recent iteration of that blunder and make a different whoopsie this time.
It does create cliffhangers on your side of the screen, though, but, hey, cliffhangers worked so well for those potboiler soap operas back in the day. [grin]
[…] fact that changing R220 also changed the noise should have pinpointed the noise source, but such things are always more obvious in retrospect than […]
[…] a 2N5911 dual JFET into the noisy Tektronix AM503 (B064098) eliminated both the noise and the offset […]